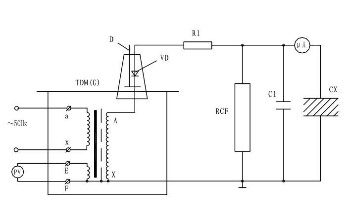
油浸式试验变压器泄露试验接线原理
油浸式试验变压器在做被试品的直流耐压或泄漏试验时接线原理及操作注意事项。
图中:VD--高压硅堆,R1--限流电阻,C1--高压滤波电容,RCF--阻容分压器,Cx--被试品,uA--带保护微安带。
油浸式试验变压器泄露试验中限流电阻R1选择在额定输出电压时,输出端短路电流不超过高压硅堆的最大整流电流。如电压硅堆的最大整流电流为100mA时用于60KV的试验装置中,限流电阻按R1=60/0.1=600KΩ选择。限流电阻还应具有足够的容量和沿面放电距离。高压滤流电容C1一般选择在0.01-0.luF,当被试品的电容量很大时,C1可省略不用。
油浸式试验变压器泄漏试验的操作及注意事项:
1、试验前应先检查被试品是否停电,接地放电,一切对外是否擦干净。要严防将试验电压加到有人工作的部位上去。
2、接好试验装置油浸式试验变压器的接线后,应复查无误后才可加压。应特别注意检查高压设备及引线与地、与操作人员安全距离,被试品的外壳是否可靠接地,要按安全规程中所规定的内容进行试验。
3、对于大电容量设备应缓慢升压,防止被试品的充电电流烧坏微安表。必要时应分级加压,分别读取各级电压下微安表的稳定读数。
4、应密切监视被试品、试验装置、微安表,一旦发生击穿、闪烁等异常现象应立即降压,切断电源,并查明原因,详细记录。
5、油浸式试验变压器试验完毕,降压,切断电源后应将被试品及试验装置本身充分放电。
- 上一篇: 继电保护测试仪GPS控制试验
- 下一篇: 高压开关柜温升试验装置试验位置选择






